- 產品名稱:雙路雙指示直流電流電壓表
- 產品型號:Q96D-BC
- 產品銘牌:saic
- 生產廠商:上海之一船用儀表廠
- 銷售單位:上海自動化儀表銷售中心
- 所屬類別:生產廠家 > 上海自一船用儀表廠 > 產品目錄 > 產品展示 > 矩型交流電流電壓表 >
-
用于電網的電流電壓及頻率測量
特性:
用于電網的電流電壓及頻率測量 環境溫度:-25℃ to +55℃ 外殼防護:IP42/52 耐振動:0.7g 儀表偏轉角:90° 240° 儀表標度尺:白色底黑色刻度如需設定值可劃紅線。 儀表安裝:用二個對角支架固定 | ![]() |
產品分類
產品型號 | 展開角 | 外型尺寸(A×B×C) | 開孔尺寸(mm) | 重量(kg) | 測量范圍 |
Q96D-BC | 90° | 96×96×80 | 92+0.5×92+0.5 | 0.7 | 同Q96-BC |
Q96D-RBC | 96×96×80 | 92+0.5×92+0.5 | 0.7 | 同Q96-RBC | |
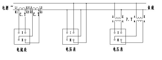
雙路直流電流電壓表接線圖
雙路交流電流電壓表接線圖
上一篇:Q96D-RBC雙路雙指示交流電流電壓表
下一篇:Q96-ZCO電流表電壓表
相關產品:
